

علم الكيمياء

تاريخ الكيمياء والعلماء المشاهير

التحاضير والتجارب الكيميائية

المخاطر والوقاية في الكيمياء

اخرى

مقالات متنوعة في علم الكيمياء

كيمياء عامة


الكيمياء التحليلية

مواضيع عامة في الكيمياء التحليلية

التحليل النوعي والكمي

التحليل الآلي (الطيفي)

طرق الفصل والتنقية


الكيمياء الحياتية

مواضيع عامة في الكيمياء الحياتية

الكاربوهيدرات

الاحماض الامينية والبروتينات

الانزيمات

الدهون

الاحماض النووية

الفيتامينات والمرافقات الانزيمية

الهرمونات


الكيمياء العضوية

مواضيع عامة في الكيمياء العضوية

الهايدروكاربونات

المركبات الوسطية وميكانيكيات التفاعلات العضوية

التشخيص العضوي

تجارب وتفاعلات في الكيمياء العضوية


الكيمياء الفيزيائية

مواضيع عامة في الكيمياء الفيزيائية

الكيمياء الحرارية

حركية التفاعلات الكيميائية

الكيمياء الكهربائية


الكيمياء اللاعضوية

مواضيع عامة في الكيمياء اللاعضوية

الجدول الدوري وخواص العناصر

نظريات التآصر الكيميائي

كيمياء العناصر الانتقالية ومركباتها المعقدة


مواضيع اخرى في الكيمياء

كيمياء النانو

الكيمياء السريرية

الكيمياء الطبية والدوائية

كيمياء الاغذية والنواتج الطبيعية

الكيمياء الجنائية


الكيمياء الصناعية

البترو كيمياويات

الكيمياء الخضراء

كيمياء البيئة

كيمياء البوليمرات

مواضيع عامة في الكيمياء الصناعية

الكيمياء التناسقية

الكيمياء الاشعاعية والنووية
المعالجة بالفوسفات
المؤلف:
GEORGE T . AUSTIN
المصدر:
SHREV ‘ S CHEMICAL PROCESS INDUSTRIES
الجزء والصفحة:
ص 59
25-5-2016
4528
المعالجة بالفوسفات :
تستخدم مختلف أنواع الفوسفات ، مقترنة عادة بواحدة من الطرق التي أتينا على وصفها سابقا . وتستخدم هذه المعالجة في التهيئة الداخلية لمياه المراجل من جهة ، ولتهيئة مياه التبريد ومياه العمليات من جهة أخرى .
تستخدم الأورثوفسفات Phosphates Ortho ، كفوسفات ثلاثي الصوديوم ، والفوسفات المعقدة مثل هكساميتا فوسفات الصوديوم ، في المراجل البخارية لتربيب أيونات الكلسيوم مهما قلت ، والتي تصل إلى مياه المرجل في مراحل المعالجة السابقة أو عن طريق الارتشاح من خلال المكثف .
تفيد هكساميتافوسفات الصوديوم حيث تميل مياه المرجل المعتدلة ، لأن تصبح شديدة القلوية ، لأنها تختزل القلوية الزائدة عن طريق إعادتها إلى أورثوفوسفات حمضية في المرجل .

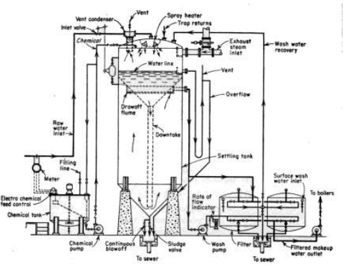
الصورة 3 - 6 . ميسر الماء بالجير صودا على الساخن .
لإنتاج 1000 م 3 / يوم بقساوة ppm 77 نحتاج إلى : 1018 م 3 من المياه الخام ، و353 كغ من الجير المميا ، و 18 كغ من كبريتات الألومنيوم ، و 0.82 كغ من الكربون المنشط و. 82 كغ من الكلور ، 98 من Mj من الكهرباء ، 8.7 ساعة عمل .
تعتمد معالجة مياه التبريد أو العمليات ببضعة أجزاء في المليون من هكساميتافوسفات على الخواص الأخرى لهذه الفوسفات المعتدة . فعندما تضاف إلى الماء الذي سيرسب قشور كربونات الكلسيوم بصورة طبيعية عندما تزداد قلويته أو عندما يسخن ، فإنها تعمل على تثبيط الترسب . وتستخدم هكساميتافوسفات الصوديوم على نطاق واسع أيضأ لتخفيف تأكل الحديد نتيجة دوران الماء في شبكات التبريد والتوزيع في المصنع وشبكات الصرف الصحي .
الاكثر قراءة في مواضيع عامة في الكيمياء الصناعية
اخر الاخبار
اخبار العتبة العباسية المقدسة
الآخبار الصحية

قسم الشؤون الفكرية يصدر كتاباً يوثق تاريخ السدانة في العتبة العباسية المقدسة
"المهمة".. إصدار قصصي يوثّق القصص الفائزة في مسابقة فتوى الدفاع المقدسة للقصة القصيرة
(نوافذ).. إصدار أدبي يوثق القصص الفائزة في مسابقة الإمام العسكري (عليه السلام)