

علم الكيمياء

تاريخ الكيمياء والعلماء المشاهير

التحاضير والتجارب الكيميائية

المخاطر والوقاية في الكيمياء

اخرى

مقالات متنوعة في علم الكيمياء

كيمياء عامة


الكيمياء التحليلية

مواضيع عامة في الكيمياء التحليلية

التحليل النوعي والكمي

التحليل الآلي (الطيفي)

طرق الفصل والتنقية


الكيمياء الحياتية

مواضيع عامة في الكيمياء الحياتية

الكاربوهيدرات

الاحماض الامينية والبروتينات

الانزيمات

الدهون

الاحماض النووية

الفيتامينات والمرافقات الانزيمية

الهرمونات


الكيمياء العضوية

مواضيع عامة في الكيمياء العضوية

الهايدروكاربونات

المركبات الوسطية وميكانيكيات التفاعلات العضوية

التشخيص العضوي

تجارب وتفاعلات في الكيمياء العضوية


الكيمياء الفيزيائية

مواضيع عامة في الكيمياء الفيزيائية

الكيمياء الحرارية

حركية التفاعلات الكيميائية

الكيمياء الكهربائية


الكيمياء اللاعضوية

مواضيع عامة في الكيمياء اللاعضوية

الجدول الدوري وخواص العناصر

نظريات التآصر الكيميائي

كيمياء العناصر الانتقالية ومركباتها المعقدة


مواضيع اخرى في الكيمياء

كيمياء النانو

الكيمياء السريرية

الكيمياء الطبية والدوائية

كيمياء الاغذية والنواتج الطبيعية

الكيمياء الجنائية


الكيمياء الصناعية

البترو كيمياويات

الكيمياء الخضراء

كيمياء البيئة

كيمياء البوليمرات

مواضيع عامة في الكيمياء الصناعية

الكيمياء الاشعاعية والنووية
PERCHLORO- AND TRICHLOROETHYLENE
المؤلف:
sami matar & Lewis. F. Hatch
المصدر:
Chemistry of PETROCHEMICAL PROCESSES
الجزء والصفحة:
p 203
23-8-2017
1566
PERCHLORO- AND TRICHLOROETHYLENE
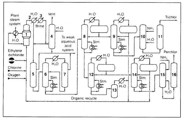
Perchloro- and trichloroethylenes could be produced from ethylene dichloride by an oxychlorination/oxyhydrochlorination process without by-product hydrogen chloride. A special catalyst is used:

A fluid-bed reactor is used at moderate pressures at approximately 450°C. The reactor effluent, containing chlorinated organics, water, a small amount of HCl, carbon dioxide, and other impurities, is condensed in a water-cooled graphite exchanger, cooled in a refrigerated condenser, and then scrubbed. Separation of perchlor from the trichlor occurs by successive distillation. Figure 1.1 shows the PPG process

Figure 1.1. The PPG Industries Inc. Chloroethylene process for producing perchloro- and trichloroethylene: (1) reactor, (2) graphite exchanger, (3) refrigerated condenser, (4) scrubber, (5) phase separation of perchlor from trichlor, (6, 7) azeotropic distillation, (8) distillation train, (9–11) crude trichlor separation—purification, (10–16) crude perchlor separation—purification.
الاكثر قراءة في البترو كيمياويات
اخر الاخبار
اخبار العتبة العباسية المقدسة
الآخبار الصحية

قسم الشؤون الفكرية يصدر كتاباً يوثق تاريخ السدانة في العتبة العباسية المقدسة
"المهمة".. إصدار قصصي يوثّق القصص الفائزة في مسابقة فتوى الدفاع المقدسة للقصة القصيرة
(نوافذ).. إصدار أدبي يوثق القصص الفائزة في مسابقة الإمام العسكري (عليه السلام)